碳钢闸阀  铸铁闸阀  锻钢闸阀  黄铜闸阀  不锈钢闸阀  电动闸阀  气动闸阀
 
  当前位置:首页 >> 阀门展示 >> 隔膜阀 >> 真空隔膜阀 >> GM型系列高真空隔膜阀
 闸阀
 蝶阀
 球阀
 视镜
 排气阀
 针型阀
 排污阀
 截止阀
 止回阀
 安全阀
 减压阀
 旋塞阀
 电磁阀
 调节阀
 平衡阀
 切断阀
 过滤器
 隔膜阀
 角座阀
 放料阀
 呼吸阀
 阻火器
 疏水阀
 柱塞阀
 排泥阀
 水力控制阀
 防盗阀门
 石化阀门
 陶瓷阀门
 锻钢阀门
 船用阀门
 特殊阀门
 低温阀门
 液压阀门
 

产品名称: GM型系列高真空隔膜阀
产品型号:
产品口径:
产品压力:
产品材质:
联系电话: 021-51061127
联系传真:
Email: fashengfamen@126.com
联系人: 陈云非
联系手机: 18217570461
QQ: 203398752
公司名: 上海阀盛阀门制造有限公司
帐号:  03416900040048386
开户行:  农行上海水清南路支行
售后承诺: 质保一年,质量三包:包修、包换、包退。
  详细介绍:
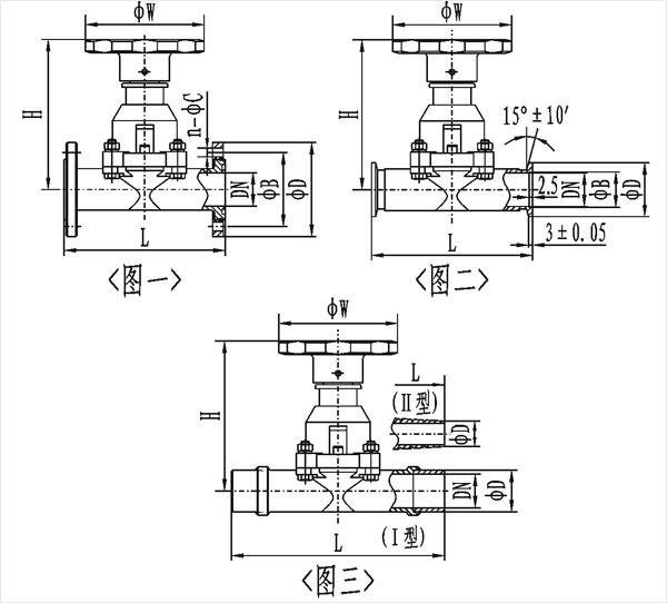
GM型系列高真空隔膜阀是利用阀杆将橡胶膜直接压在阀座上,用来截止或接通真空系统。采用连接形式有活套法兰连接、快卸法兰连接、焊接式连接。焊接式连接又分焊接式I型连接(即两端焊接),焊接式II型连接(即一端焊接,另一端插入)。
  阀门适用的工作介质为空气及非腐蚀性气体。
GM型系列高真空隔膜阀主要技术性能
适用范围(Pa)
105~1.3x10-4
阀门漏率(Pa.L/S)
≤1.3x10-4
介质温度(℃)
-25~+80(密封材料为丁腈橡胶)
-30~+150(密封材料为氟橡胶)
安装位置
任意
GM型系列高真空隔膜(图一)活套法兰连接及外形尺寸
型号
通径(DN)
ΦD
ΦB
ΦW
H
L
n-ΦC
法兰标准
GM-10
10
46
36
55
75
75
4-Φ6
JB919
GM-25
25
70
55
90
115
120
4-Φ7
GB/T6070
 
 
GM-40
40
100
80
100
132
150
4-Φ9
GM-50
50
110
90
100
157
180
4-Φ9
GM型系列高真空隔膜(图二)快卸法兰(KF)连接及外形尺寸
型号
通径(DN)
ΦD
ΦB
ΦW
H
L
法兰标准
GM-10/KF
10
30
12.2
55
75
75
GB4892
GM-25/KF
25
40
26.2
90
115
100
GM-40/KF
40
55
41.2
100
132
150
GM-50/KF
50
75
52.2
100
157
180
/
GM型系列高真空隔膜(图三)焊接式连接及外形尺寸
型号
通径(DN)
ΦD
ΦW
H
L
GM-10-H(Ⅰ)
10
19
55
75
150
GM-25H(Ⅰ)
25
32
90
115
200
GM-40H(Ⅰ)
40
45
100
132
240
GM-50H(Ⅰ)
50
57
100
157
240
GM-10H(Ⅱ)
10
9
55
75
150
GM-25H(Ⅱ)
25
19
90
115
200
注:Ⅰ型为两端焊接;Ⅱ型为一端焊接,另一端插入
 
  相关产品:

  打印本页    关闭窗口

     
 
关于我们  | 产品中心  | 新闻中心  | 阀盛公告  | 企业资质  | 站点地图  | 联系我们
上海阀盛阀门制造有限公司
地址:上海市松江区石湖荡镇阀盛阀门工业园区  电话:021-51061127
版权所有 上海阀盛阀门制造有限公司    沪ICP备14015017号-1